Rozšířené hledání} Informace o členství Kontaktní informace Seznam uživatelů Kalendář Spřátelené weby Honda-club.cz Přihlásit se k emailu
[2]
Linka Uživatelské skupiny Linka Galerie avatarů Linka Kdo je online Linka
Linka Jak se stát členem klubu Linka Stáhnout stanovy sdružení Linka Výhody pro členy klubu Linka
  Obsah fóra Honda-club.cz   
CRX, el. stáhování oken, přestavba manuálního
Fórum: Elektroinstalace
0
Pomohlo ti toto téma?   
Zobrazit příspěvky z předchozích:
 Řadit příspěvky dle: 
Zaslat odpověď



  Strana 1 z 1
mot je teď offline  mot
Partner H-C
Členství: Žádné
0
PříspěvekZaslal: 2.7.2012 , 13:03   Citovat  

ahoj, už delší čas mi doma leží el. stahovačky z CRX (mám levou a pravou stahovačku, ovládání na dveře = řidič a spolujezdec a kabeláž, která je ve dveřích, levou a pravou a taky tapec levej i pravej z verze co měla el. stahovčky) teď jsem se rozhodl, že ho konečně namontuju ségře do auta, ale když jsem projížděl různy zahraniční fóra, tak jsem narazil na to, že potřebuju i ty vnitřní kliky z verze co měla elektrické stahování, je na nich totiž držák pro ty ovládání stahovaček... nemáte je někdo náhodou doma a případně dělal někdo z vás tuto přestavbu? potřebuju k tomu ještě něco nebo toto je vše potřebné?

Přikládám foto těch klik, kdyby někdo měl doma... Lucy


CRX kliky.JPG

Zobrazení obrázku v plné velikosti.
CRX kliky.JPG, 91.8 kB
   Pomohl ti příspěvěk? Návrat  
    
Zobrazit informace o autorovi Osobní garáž Odeslat soukromou zprávu
Příspěvky: 3026 H+ body: 12 1995 Prelude VTEC  
mot je teď offline  mot
Partner H-C
Členství: Žádné
0
PříspěvekZaslal: 2.7.2012 , 13:05   Citovat  

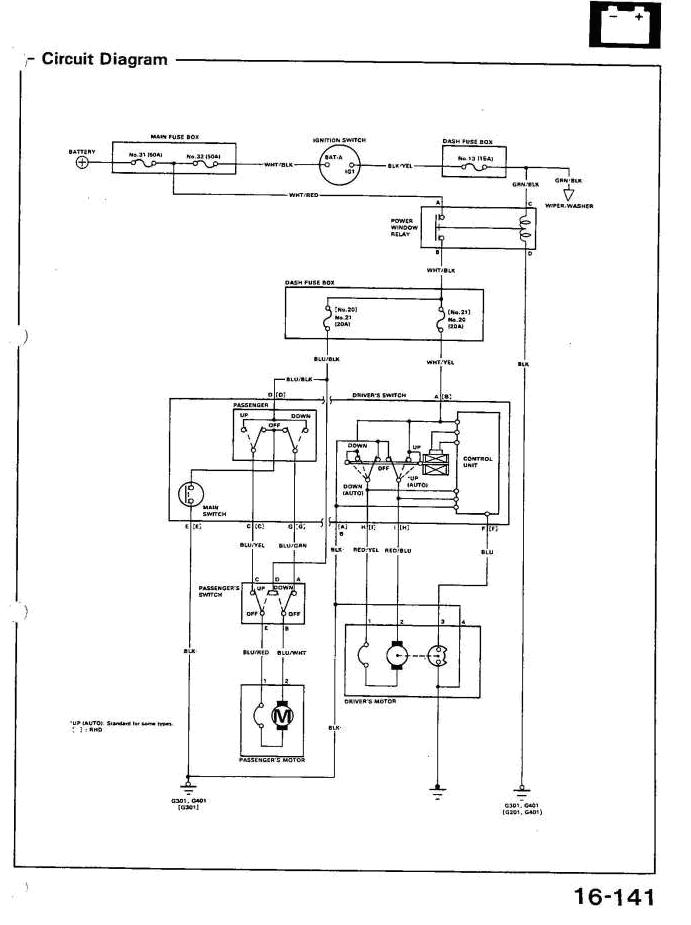
chvili me taky zabralo nez jsem nasel potrebna schemata, takze kdyby se to nekomu hodilo do budoucna, dam je i semka...


CRX el. okenka.JPG

Zobrazení obrázku v plné velikosti.
CRX el. okenka.JPG, 75.61 kB

CRX el. okenka2.JPG

Zobrazení obrázku v plné velikosti.
CRX el. okenka2.JPG, 61.15 kB

CRX el. okenka3.JPG

Zobrazení obrázku v plné velikosti.
CRX el. okenka3.JPG, 91.02 kB

CRX el. okenka4.JPG

Zobrazení obrázku v plné velikosti.
CRX el. okenka4.JPG, 108.35 kB

CRX el. okenka5.JPG

Zobrazení obrázku v plné velikosti.
CRX el. okenka5.JPG, 108.95 kB
   Pomohl ti příspěvěk? Návrat  
    
Zobrazit informace o autorovi Osobní garáž Odeslat soukromou zprávu
Příspěvky: 3026 H+ body: 12 1995 Prelude VTEC  
mot je teď offline  mot
Partner H-C
Členství: Žádné
0
PříspěvekZaslal: 2.7.2012 , 13:05   Citovat  

jeste tyto...


CRX el. okenka6.JPG

Zobrazení obrázku v plné velikosti.
CRX el. okenka6.JPG, 85.21 kB

CRX el. okenka7.JPG

Zobrazení obrázku v plné velikosti.
CRX el. okenka7.JPG, 89.42 kB
   Pomohl ti příspěvěk? Návrat  
    
Zobrazit informace o autorovi Osobní garáž Odeslat soukromou zprávu
Příspěvky: 3026 H+ body: 12 1995 Prelude VTEC  
Minor je teď offline  Minor
5 háček
Členství: Žádné
0
PříspěvekZaslal: 2.7.2012 , 13:08   Citovat  

Pokud ty rámečky neseženeš, zkus udělat na dveřích prostě jiný bod, kam by se mohl dotáhnout šroubek, co drží ovladač. On v tom tapecu bude v podstatě držet i bez toho Úsměv
   Pomohl ti příspěvěk? Návrat  
    
Zobrazit informace o autorovi Osobní garáž Odeslat soukromou zprávu
Příspěvky: 13818 H+ body: 91 1990 Civic VTEC  
mot je teď offline  mot
Partner H-C
Členství: Žádné
0
PříspěvekZaslal: 2.7.2012 , 14:57   Citovat  

Minor: díky za radu, pokud se nikdo neozve, že by je měl... tak to udělám jak říkáš, ale nechtělo se mi moc bastlit Velmi šťastný

tak kabeláž rozlišena a označena, místo "power window relay" jsem použil klasický 5ti pinový autorelé, s tím, že jeden pin je volný...


DSC01119.JPG

Zobrazení obrázku v plné velikosti.
DSC01119.JPG, 184.87 kB
   Pomohl ti příspěvěk? Návrat  
    
Zobrazit informace o autorovi Osobní garáž Odeslat soukromou zprávu
Příspěvky: 3026 H+ body: 12 1995 Prelude VTEC  
jazzik je teď offline  jazzik
3 háčka
Členství: Žádné
0
PříspěvekZaslal: 2.7.2012 , 15:50   Citovat  

ahoj,ted resim ustrizeny dratky na ele zrcatka,mohl bys je vyfotit na ty tvoji elektrice ? jde mi hlavne o barvy u tech konektoru co jdou k zrcatkum,jinak nepotrebuju,dekuju Úsměv
   Pomohl ti příspěvěk? Návrat  
    
Zobrazit informace o autorovi Osobní garáž Odeslat soukromou zprávu
Příspěvky: 1407 H+ body: 0 1989 CR-X  
Hondik je teď offline  Hondik
4 háčka
Členství: Žádné
0
PříspěvekZaslal: 2.7.2012 , 16:48   Citovat  

tohle je fajn tema to se mi hodi budu predelavat okna z manualu na elektricke na svem civovi a hned se zeptam jak si resil privod kabelaze do dveri byla uz tam priprava nebo si musel natahovat zvlast draty proto ovladani jak je na schematu ja mam jenom dverni kabelaz a zbytek nevim jestli bude pasovat nebo ne Úsměv
   Pomohl ti příspěvěk? Návrat  
    
Zobrazit informace o autorovi Osobní garáž Odeslat soukromou zprávu
Příspěvky: 4806 H+ body: 5 1990 Civic  
mot je teď offline  mot
Partner H-C
Členství: Žádné
0
PříspěvekZaslal: 3.7.2012 , 18:09   Citovat  

jazzik napsal:
ahoj,ted resim ustrizeny dratky na ele zrcatka,mohl bys je vyfotit na ty tvoji elektrice ? jde mi hlavne o barvy u tech konektoru co jdou k zrcatkum,jinak nepotrebuju,dekuju Úsměv


ahoj barvy dratu z konektoru u zrcatka, jsou tam celkem tri draty na ridicove strane: YEL, YEL/BLK, YEL/RED; na spolujezdcove strane je to uplne stejne, take tri draty a stejne barvy...
   Pomohl ti příspěvěk? Návrat  
    
Zobrazit informace o autorovi Osobní garáž Odeslat soukromou zprávu
Příspěvky: 3026 H+ body: 12 1995 Prelude VTEC  
mot je teď offline  mot
Partner H-C
Členství: Žádné
0
PříspěvekZaslal: 3.7.2012 , 18:20   Citovat  

Hondik napsal:
tohle je fajn tema to se mi hodi budu predelavat okna z manualu na elektricke na svem civovi a hned se zeptam jak si resil privod kabelaze do dveri byla uz tam priprava nebo si musel natahovat zvlast draty proto ovladani jak je na schematu ja mam jenom dverni kabelaz a zbytek nevim jestli bude pasovat nebo ne Úsměv


momentalne to resim a mam to uplne stejne jako ty, mam kabelaz ze dveri ridice a spolujezdce, dalsi kabelaz nemam... ale neni tam toho potreba mnoho v podstate ve zkratce staci pripojit POWER WINDOW RELAY (jakekoliv rele, ktere bude spinat po otoceni klicku v zapalovani) pak nejaky ty uni pojistky (jinak bys musel napojovat na origo pojistkovou skrin a bylo by to zbytecne slozite... hledat volny pin, pak tam urcite budou chybet ty kovove kontakty do kterych pojistku zasouvas, takze bude lepsi nakoupit patricny pocet pojistek s patricnymi hodnotami, viz. schema el. okenek nahore a natahat si dratky s pojistkama, ja se budu snazit je natahat tak aby pojistky byly hned vedle hlavni pojistkove desky, kvuli snadne obsluze v pripade nejakeho problemu... pak uz zbyva jen natahnout tri draty od dveri spolujezdce, z toho dva draty BLU/YEL a BLU/GRN pujdou do dveri ridice a ten posledni BLU/BLK pujde pres pojistku do toho POWER WINDOW RELAY; z ridicovych dveri jdou v podstate taky jen tri draty a to BLU/BLK pres pojistku do POWER WINDOW RELAY, pak WHT/YEL ten jde taky pres pojistku do POWER WINDOW RELAY no a posledni drat je BLK na kostrici bod G301 (G401), ale podle me by stacilo hodit ho i na kostru primo na plech dveri, ale nevim jak dobrou vodivost maji panty... radsi pro klid duse to natahnout dovnitr a ukostrit na nekterem z kostricich bodu... to je vse, melo by to jit bez vetsich problemu...

ale hlavne proc jsem zakladal toto tema tak kvuli tem plechovym drzackum na ovladani okenek, nemate je nekdo prosim? at to muzu dodelat... Se stydím
   Pomohl ti příspěvěk? Návrat  
    
Zobrazit informace o autorovi Osobní garáž Odeslat soukromou zprávu
Příspěvky: 3026 H+ body: 12 1995 Prelude VTEC  
littledancer je teď offline  littledancer
0
PříspěvekZaslal: 3.7.2012 , 18:51   Citovat  

Ja to dělal tuto přestavbu... A ani jsem nevěděl, že tyto držáky existují... Velmi šťastný Bez nich to tam moc nedrží... Takže kdyby si sehnal dvoje, tak jedny vezmu Velmi šťastnýVelmi šťastnýVelmi šťastný
   Pomohl ti příspěvěk? Návrat  
    
Zobrazit informace o autorovi Osobní garáž Odeslat soukromou zprávu
Příspěvky: 20 H+ body: 0 1991 CR-X  
Hondik je teď offline  Hondik
4 háčka
Členství: Žádné
0
PříspěvekZaslal: 4.7.2012 , 8:17   Citovat  

mot napsal:
ale hlavne proc jsem zakladal toto tema tak kvuli tem plechovym drzackum na ovladani okenek, nemate je nekdo prosim? at to muzu dodelat... Se stydím


vidim ze jsme na tom stejne pokud nesezenu nekde celou kabelaz tak to budu muset taky natahat jak pises a taky mi chybi ty drzaky na ovladace Velmi šťastný
   Pomohl ti příspěvěk? Návrat  
    
Zobrazit informace o autorovi Osobní garáž Odeslat soukromou zprávu
Příspěvky: 4806 H+ body: 5 1990 Civic  
Hondik je teď offline  Hondik
4 háčka
Členství: Žádné
0
PříspěvekZaslal: 10.3.2013 , 0:52   Citovat  

trochu to tady ozivim
hele jake je oznaceni toho mechanizmu a jak vychazi dirky oproti manualnim stahovackam?
jde mi o to ze manualni drzely na 6 sroubech a ted jsem tam dal ty elektricke a nevychazi to primo na diry a kdyz tak jenom na 4 tak kde je zrada
doufam ze zase neni rozdil civic/crx
ja mam oznaceni H3L a H3R myslim Úsměv
   Pomohl ti příspěvěk? Návrat  
    
Zobrazit informace o autorovi Osobní garáž Odeslat soukromou zprávu
Příspěvky: 4806 H+ body: 5 1990 Civic  
Hondik je teď offline  Hondik
4 háčka
Členství: Žádné
0
PříspěvekZaslal: 10.3.2013 , 15:16   Citovat  

takze po dnesnim dni jsou na svem miste mechanizmy na stahovani oken a natahal jsem i kabelaz co je ve dverich ted uz to zbyva jenom napojit Velmi šťastný
   Pomohl ti příspěvěk? Návrat  
    
Zobrazit informace o autorovi Osobní garáž Odeslat soukromou zprávu
Příspěvky: 4806 H+ body: 5 1990 Civic  

  Obsah fóra Honda-club.cz   
CRX, el. stáhování oken, přestavba manuálního
Fórum: Elektroinstalace
0
Pomohlo ti toto téma?   
Zobrazit příspěvky z předchozích:
 Řadit příspěvky dle: 
Zaslat odpověď



 Časy uváděny v GMT + 1 hodina  
    
Nemůžete odesílat nové téma do tohoto fóra.
Nemůžete odpovídat na témata v tomto fóru.
Nemůžete upravovat své příspěvky v tomto fóru.
Nemůžete mazat své příspěvky v tomto fóru.
Nemůžete hlasovat v tomto fóru.
Můžete k příspěvkům připojovat soubory
Můžete stahovat a prohlížet přiložené soubory
Nemůžete moderovat Vaše témata v tomto fóru.



Board Security

(104575 útoků)
::  www.honda-club.cz  :: Témata RSS TOPlist

[ Čas: 0.1327s ][ Dotazy: 79 (0.0136s) ][ GZIP on - Debug on ]