Rozšířené hledání} Informace o členství Kontaktní informace Seznam uživatelů Kalendář Spřátelené weby Honda-club.cz Přihlásit se k emailu
[2]
Linka Uživatelské skupiny Linka Galerie avatarů Linka Kdo je online Linka
Linka Jak se stát členem klubu Linka Stáhnout stanovy sdružení Linka Výhody pro členy klubu Linka
  Obsah fóra Honda-club.cz   
Prosim o radu, kam patri jaky ???
Fórum: Elektroinstalace
0
Pomohlo ti toto téma?   
Zobrazit příspěvky z předchozích:
 Řadit příspěvky dle: 
Zaslat odpověď



  Strana 1 z 1
tapras je teď offline  tapras
1 háčko
0
PříspěvekZaslal: 2.8.2012 , 11:30   Citovat  

Cau Honda porosim vas mate nekdo naky schema ci vite kaam patri jednotlivy dratky, jsou barevne odliseny jen nevim kam maj jit , jedna se o spolujezdcovo tlacidlo na stahovani okna u c5g hb. viz foto (nakresleny v malovani) poterbuju vedet jak vypada kabel 1 az 5,tedy jestli je kabel cislo 1 cernocerveny nebo cernomodry ci tak Velmi šťastný díky je to dobrý


el.okna.png

Zobrazení obrázku v plné velikosti.
el.okna.png, 54.07 kB
   Pomohl ti příspěvěk? Návrat  
    
Zobrazit informace o autorovi  Odeslat soukromou zprávu
Příspěvky: 330 H+ body: 0  
Minor je teď offline  Minor
5 háček
Členství: Žádné
0
PříspěvekZaslal: 2.8.2012 , 11:49   Citovat  

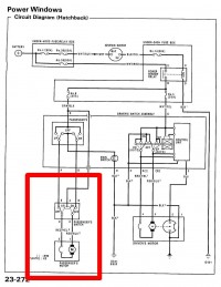
zde


schéma el okna C5G.jpg

Zobrazení obrázku v plné velikosti.
schéma el okna C5G.jpg, 64.12 kB
   Pomohl ti příspěvěk? Návrat  
    
Zobrazit informace o autorovi Osobní garáž Odeslat soukromou zprávu
Příspěvky: 13818 H+ body: 91 1990 Civic VTEC  
R3S je teď offline  R3S
Moderátor
Členství: Žádné
0
PříspěvekZaslal: 2.8.2012 , 11:57   Citovat  

Minore , tohle je řidičovo pokud se nemýlím..Úsměv
   Pomohl ti příspěvěk? Návrat  
    
Zobrazit informace o autorovi Osobní garáž Odeslat soukromou zprávu
Příspěvky: 3364 H+ body: 12 2004 S2000  
tapras je teď offline  tapras
1 háčko
0
PříspěvekZaslal: 2.8.2012 , 12:00   Citovat  

toto je ridicovo ja bych potreboval spolujezcovo Úsměv nemate? je to 120 moznosti jak to muze bejt ae nece se mi nejak zkouset to 120 krat HaHaaa
   Pomohl ti příspěvěk? Návrat  
    
Zobrazit informace o autorovi  Odeslat soukromou zprávu
Příspěvky: 330 H+ body: 0  
Minor je teď offline  Minor
5 háček
Členství: Žádné
0
PříspěvekZaslal: 2.8.2012 , 12:08   Citovat  

No jo, no, sice číst umím, ale nějak ty informace nedorazí pak až do mozku Úsměv
   Pomohl ti příspěvěk? Návrat  
    
Zobrazit informace o autorovi Osobní garáž Odeslat soukromou zprávu
Příspěvky: 13818 H+ body: 91 1990 Civic VTEC  
Minor je teď offline  Minor
5 háček
Členství: Žádné
0
PříspěvekZaslal: 2.8.2012 , 12:09   Citovat  

tady si stáhni manuál
   Pomohl ti příspěvěk? Návrat  
    
Zobrazit informace o autorovi Osobní garáž Odeslat soukromou zprávu
Příspěvky: 13818 H+ body: 91 1990 Civic VTEC  
tapras je teď offline  tapras
1 háčko
0
PříspěvekZaslal: 2.8.2012 , 12:17   Citovat  

co ja vim jaky sou to kdyz je tam A B C D E Smutný
   Pomohl ti příspěvěk? Návrat  
    
Zobrazit informace o autorovi  Odeslat soukromou zprávu
Příspěvky: 330 H+ body: 0  
M@jk je teď offline  M@jk
Moderátor
Členství: Gold
0
PříspěvekZaslal: 2.8.2012 , 12:21   Citovat  

Ola,
nafotím Ti to dnes a pošlu MMSku, jak to mám já na EG5tce,ju? přátele
   Pomohl ti příspěvěk? Návrat  
    
Zobrazit informace o autorovi Osobní garáž Odeslat soukromou zprávu
Příspěvky: 17752 H+ body: 16 1992 Civic VTEC  
tapras je teď offline  tapras
1 háčko
0
PříspěvekZaslal: 2.8.2012 , 12:24   Citovat  

jee diky m@ajku Úsměv kdyhtak mi to posli do zpravy ci jsem to je jedno Úsměv mmsky nemusim Velmi šťastný spis mobil to muj nemusi Velmi šťastný jinak díííky VTEC
   Pomohl ti příspěvěk? Návrat  
    
Zobrazit informace o autorovi  Odeslat soukromou zprávu
Příspěvky: 330 H+ body: 0  
Minor je teď offline  Minor
5 háček
Členství: Žádné
0
PříspěvekZaslal: 2.8.2012 , 14:45   Citovat  

tak holt schéma


schéma el okna C5G 2a.jpg

Zobrazení obrázku v plné velikosti.
schéma el okna C5G 2a.jpg, 84.33 kB
   Pomohl ti příspěvěk? Návrat  
    
Zobrazit informace o autorovi Osobní garáž Odeslat soukromou zprávu
Příspěvky: 13818 H+ body: 91 1990 Civic VTEC  
M@jk je teď offline  M@jk
Moderátor
Členství: Gold
0
PříspěvekZaslal: 2.8.2012 , 15:10   Citovat  

Minor napsal:
tak holt schéma


Minorek nezklamal, opět skvělý přístup jako vždy ... přátele je to dobrý
   Pomohl ti příspěvěk? Návrat  
    
Zobrazit informace o autorovi Osobní garáž Odeslat soukromou zprávu
Příspěvky: 17752 H+ body: 16 1992 Civic VTEC  
tapras je teď offline  tapras
1 háčko
0
PříspěvekZaslal: 2.8.2012 , 17:12   Citovat  

juu dekuju mnohokrat kluci Úsměv
   Pomohl ti příspěvěk? Návrat  
    
Zobrazit informace o autorovi  Odeslat soukromou zprávu
Příspěvky: 330 H+ body: 0  

  Obsah fóra Honda-club.cz   
Prosim o radu, kam patri jaky ???
Fórum: Elektroinstalace
0
Pomohlo ti toto téma?   
Zobrazit příspěvky z předchozích:
 Řadit příspěvky dle: 
Zaslat odpověď



 Časy uváděny v GMT + 1 hodina  
    
Nemůžete odesílat nové téma do tohoto fóra.
Nemůžete odpovídat na témata v tomto fóru.
Nemůžete upravovat své příspěvky v tomto fóru.
Nemůžete mazat své příspěvky v tomto fóru.
Nemůžete hlasovat v tomto fóru.
Můžete k příspěvkům připojovat soubory
Můžete stahovat a prohlížet přiložené soubory
Nemůžete moderovat Vaše témata v tomto fóru.



Board Security

(104575 útoků)
::  www.honda-club.cz  :: Témata RSS TOPlist

[ Čas: 0.1215s ][ Dotazy: 75 (0.0137s) ][ GZIP on - Debug on ]