Rozšířené hledání} Informace o členství Kontaktní informace Seznam uživatelů Kalendář Spřátelené weby Honda-club.cz Přihlásit se k emailu
[2]
Linka Uživatelské skupiny Linka Galerie avatarů Linka Kdo je online Linka
Linka Jak se stát členem klubu Linka Stáhnout stanovy sdružení Linka Výhody pro členy klubu Linka
  Obsah fóra Honda-club.cz   
Kam zapojit konektor
Fórum: Elektroinstalace
0
Pomohlo ti toto téma?   
Zobrazit příspěvky z předchozích:
 Řadit příspěvky dle: 
Zaslat odpověď



  Strana 1 z 1
adamp je teď offline  adamp
0
PříspěvekZaslal: 17.10.2012 , 18:38   Citovat  

Z ničeho nic mi vypadl na mém civicovi MB3 konektor na následujících obrázcích a přestal fungovat vnitřní ventilátor. Už tam koukám několik dní, ale nemůžu přijít na to kam ho zapojit. Jestli někdo víte, poraďte prosím.
Děkuji moc každému za odpověď.


IMG_6354.JPG

Zobrazení obrázku v plné velikosti.
IMG_6354.JPG, 2.54 MB

IMG_6353.JPG

Zobrazení obrázku v plné velikosti.
IMG_6353.JPG, 1.96 MB
   Pomohl ti příspěvěk? Návrat  
    
Zobrazit informace o autorovi Osobní garáž Odeslat soukromou zprávu
Příspěvky: 91 H+ body: 0 1997 Civic VTEC  
Nipper je teď offline  Nipper
2 háčka
0
PříspěvekZaslal: 17.10.2012 , 19:11   Citovat  

Nejsem si jistý, ale mohl by to být konektor ventilátoru. Zkus se podívat na zadní stranu ventilátoru, ze spodu by měl být konektor.
   Pomohl ti příspěvěk? Návrat  
    
Zobrazit informace o autorovi Osobní garáž Odeslat soukromou zprávu
Příspěvky: 558 H+ body: 9 2004 Civic Sport  
Gavly je teď offline  Gavly
1 háčko
Členství: Žádné
0
PříspěvekZaslal: 17.10.2012 , 19:16   Citovat  

Mám dojem že ti vypadl pouze konektor OBD0, na který se dá připojit například diagnostická jednotka k ECU. Nemá s ventilátorem nic společného. Ventilátor přestal fungovat uplně? nebo jen některé rychlosti? Jestli uplně tak zkontroluj pojistky...
   Pomohl ti příspěvěk? Návrat  
    
Zobrazit informace o autorovi Osobní garáž Odeslat soukromou zprávu
Příspěvky: 355 H+ body: 0 2007 Accord Tourer  
adamp je teď offline  adamp
0
PříspěvekZaslal: 17.10.2012 , 19:18   Citovat  

Ze spoda je vše připojené, do ventilátoru mám připojené tři konektory, tyhle dva přebývají. Nefungují žádné rychlosti, pojistky jsem kontroloval.
   Pomohl ti příspěvěk? Návrat  
    
Zobrazit informace o autorovi Osobní garáž Odeslat soukromou zprávu
Příspěvky: 91 H+ body: 0 1997 Civic VTEC  
Gavly je teď offline  Gavly
1 háčko
Členství: Žádné
0
PříspěvekZaslal: 17.10.2012 , 19:34   Citovat  

Konektory jen tak prostě nevypadnou, Bud může být někdy špatný spoj, nebo odešel přepínač rychlostí ventilátoru, dalo by se to změřit kdybys věděl kde jsou odporové dráty poblíž toho ventilátoru. Jinak ta pojistka by měla být číslo 13. Někdy to nemusí jít okem vidět že je poškozená, je potřeba ji proměřit nebo vyzkoušet jinou
   Pomohl ti příspěvěk? Návrat  
    
Zobrazit informace o autorovi Osobní garáž Odeslat soukromou zprávu
Příspěvky: 355 H+ body: 0 2007 Accord Tourer  
Gavly je teď offline  Gavly
1 háčko
Členství: Žádné
0
PříspěvekZaslal: 17.10.2012 , 19:36   Citovat  

Nebo ještě pojistka 37 pod kapotou. Tam si koukal?
   Pomohl ti příspěvěk? Návrat  
    
Zobrazit informace o autorovi Osobní garáž Odeslat soukromou zprávu
Příspěvky: 355 H+ body: 0 2007 Accord Tourer  
Nipper je teď offline  Nipper
2 háčka
0
PříspěvekZaslal: 17.10.2012 , 19:41   Citovat  

Ten 2-pin je určitě kabel na vyblikání chyb ECU, alespoň barvy vodičů by odpovídaly.
   Pomohl ti příspěvěk? Návrat  
    
Zobrazit informace o autorovi Osobní garáž Odeslat soukromou zprávu
Příspěvky: 558 H+ body: 9 2004 Civic Sport  
adamp je teď offline  adamp
0
PříspěvekZaslal: 17.10.2012 , 19:44   Citovat  

Na č. 13 mám světla, ventilátor je napsaný dle návodu na č. 25. Obě jsem zkontroloval a jsou v pořádku. Ten kabel opravdu od někud vypadl sám. Jel jsem s ním do školy, vše ještě fungovalo, když jsem přišel zpět, tak už se ventilátor netočil a tento kabel tam visel.
   Pomohl ti příspěvěk? Návrat  
    
Zobrazit informace o autorovi Osobní garáž Odeslat soukromou zprávu
Příspěvky: 91 H+ body: 0 1997 Civic VTEC  
adamp je teď offline  adamp
0
PříspěvekZaslal: 17.10.2012 , 19:45   Citovat  

Pod kapotou mám pojistky jen do čísla 12.
   Pomohl ti příspěvěk? Návrat  
    
Zobrazit informace o autorovi Osobní garáž Odeslat soukromou zprávu
Příspěvky: 91 H+ body: 0 1997 Civic VTEC  
Hlavator je teď offline  Hlavator
Partner H-C
Členství: Žádné
0
PříspěvekZaslal: 17.10.2012 , 19:48   Citovat  

Nipper napsal:
Ten 2-pin je určitě kabel na vyblikání chyb ECU, alespoň barvy vodičů by odpovídaly.


me to teda taky tak prijde
   Pomohl ti příspěvěk? Návrat  
    
Zobrazit informace o autorovi Osobní garáž Odeslat soukromou zprávu
Příspěvky: 5177 H+ body: 5 2008 Civic i-VTEC  
Gavly je teď offline  Gavly
1 háčko
Členství: Žádné
0
PříspěvekZaslal: 17.10.2012 , 19:50   Citovat  

Těm číslům pojistek se docela divim, čekal jsem že u MB3 budou stejne jak u MB4. Pokud i pojistky u motoru jsou v poho, tak pak asi něco s přepínačem. Ten konektor je opravdu jen na diagnostiku tak ten určitě nikam nezapojuj. Jedině že by se někde dotknul nějak kostry a někde něco to udělalo, ale to docela pochybuji.
   Pomohl ti příspěvěk? Návrat  
    
Zobrazit informace o autorovi Osobní garáž Odeslat soukromou zprávu
Příspěvky: 355 H+ body: 0 2007 Accord Tourer  
Nipper je teď offline  Nipper
2 háčka
0
PříspěvekZaslal: 17.10.2012 , 19:54  Naposledy upravil Nipper dne 17.10.2012 , 19:58, celkově upraveno 1 krát. Citovat  

adamp napsal:
Ten kabel opravdu od někud vypadl sám. Jel jsem s ním do školy, vše ještě fungovalo, když jsem přišel zpět, tak už se ventilátor netočil a tento kabel tam visel.

Napravo by měla být zelená zástrčka (držák). Lepší fotku jsem nesehnal. S ventilátorem to nemá nic společného a bude to asi jen náhoda.
tudy odkaz
   Pomohl ti příspěvěk? Návrat  
    
Zobrazit informace o autorovi Osobní garáž Odeslat soukromou zprávu
Příspěvky: 558 H+ body: 9 2004 Civic Sport  
adamp je teď offline  adamp
0
PříspěvekZaslal: 17.10.2012 , 19:55   Citovat  

Překvapilo mě, že když jsem mrkal na net, tak vždy v tomto svazku, který vede k ventilátoru, jsou tyto dva konektory, bohužel jsem je nikde neviděl zapojené.


pic.jpg

Zobrazení obrázku v plné velikosti.
pic.jpg, 179.82 kB
   Pomohl ti příspěvěk? Návrat  
    
Zobrazit informace o autorovi Osobní garáž Odeslat soukromou zprávu
Příspěvky: 91 H+ body: 0 1997 Civic VTEC  
adamp je teď offline  adamp
0
PříspěvekZaslal: 17.10.2012 , 20:22   Citovat  

Tu pojistku č. 37 pod kapotou jsi myslel zde?


IMG_6362.JPG

Zobrazení obrázku v plné velikosti.
IMG_6362.JPG, 2.46 MB
   Pomohl ti příspěvěk? Návrat  
    
Zobrazit informace o autorovi Osobní garáž Odeslat soukromou zprávu
Příspěvky: 91 H+ body: 0 1997 Civic VTEC  
adamp je teď offline  adamp
0
PříspěvekZaslal: 17.10.2012 , 20:24   Citovat  

Bohužel tam žádný držák není, vypadá to tam takhle.


IMG_6361.JPG

Zobrazení obrázku v plné velikosti.
IMG_6361.JPG, 2.58 MB
   Pomohl ti příspěvěk? Návrat  
    
Zobrazit informace o autorovi Osobní garáž Odeslat soukromou zprávu
Příspěvky: 91 H+ body: 0 1997 Civic VTEC  
Gavly je teď offline  Gavly
1 háčko
Členství: Žádné
0
PříspěvekZaslal: 17.10.2012 , 22:03   Citovat  

adamp napsal:
Tu pojistku č. 37 pod kapotou jsi myslel zde?

jj, tam
   Pomohl ti příspěvěk? Návrat  
    
Zobrazit informace o autorovi Osobní garáž Odeslat soukromou zprávu
Příspěvky: 355 H+ body: 0 2007 Accord Tourer  
Hondik je teď offline  Hondik
4 háčka
Členství: Žádné
0
PříspěvekZaslal: 17.10.2012 , 22:09   Citovat  

adamp napsal:
Z ničeho nic mi vypadl na mém civicovi MB3 konektor na následujících obrázcích a přestal fungovat vnitřní ventilátor. Už tam koukám několik dní, ale nemůžu přijít na to kam ho zapojit. Jestli někdo víte, poraďte prosím.
Děkuji moc každému za odpověď.



jelikoz mas anglana tak jeden konektor je na vyblikani chyb z ECU OBD1
a druhy konektor je (mel by byt) pro ABS
konektor pro ventilator vypada uplne jinak
a tyhle dva modre jsou schovane za kaslikem ale maji na sobe mit jeste gumovou krytku aby eventualne nevypadly
   Pomohl ti příspěvěk? Návrat  
    
Zobrazit informace o autorovi Osobní garáž Odeslat soukromou zprávu
Příspěvky: 4806 H+ body: 5 1990 Civic  
adamp je teď offline  adamp
0
PříspěvekZaslal: 17.10.2012 , 22:26   Citovat  

Takže jestli to chápu správně, tak tyto dva konektory nemají být nikam zapojeny?
Zbývá už jen tedy vyřešit proč nefunguje ventilátor.
   Pomohl ti příspěvěk? Návrat  
    
Zobrazit informace o autorovi Osobní garáž Odeslat soukromou zprávu
Příspěvky: 91 H+ body: 0 1997 Civic VTEC  
Badunclesam je teď offline  Badunclesam
2 háčka
0
PříspěvekZaslal: 17.10.2012 , 23:04   Citovat  

adamp napsal:
Takže jestli to chápu správně, tak tyto dva konektory nemají být nikam zapojeny?
Zbývá už jen tedy vyřešit proč nefunguje ventilátor.


Chápeš to správně co se týče konektorů.

Ohledně ventilátoru, jestli máš opravdu ty pojistky v pořádku! Tak první nejjednoduší a hlavně nejpřístupnější cesta je, proměřit konektor co vede k ventilátoru. Zda tam jde napětí i kostra, jestli ano, máš v čudu motor ventilátoru (celkem nepravděpodobné, ale stát se to může).
Další a nejspíš "složitější" verze, najdi krabičku s odporama pro rychlosti ventilátoru a proměř odpory.

Ale nechce se mě věřit, že by Ti z ničeho nic odešel motor ventilátoru nebo "všechny" odpory v ovládání najednou ?!
   Pomohl ti příspěvěk? Návrat  
    
Zobrazit informace o autorovi Osobní garáž Odeslat soukromou zprávu
Příspěvky: 715 H+ body: 0 2005 Accord  
Gavly je teď offline  Gavly
1 háčko
Členství: Žádné
0
PříspěvekZaslal: 18.10.2012 , 8:20   Citovat  

Odpory by to být neměli, protože když se zapne na 4 stupen tak to jde na přímo 12V do ventilátoru.
Tak opravdu ten Ventilátor, nebo přepínač.
Začal bych měřením Napětí na ventilátoru, pokud tam není tak bych pokračoval měřením přes odpory, ty jsou dobře dostupné a pak šel k přepínači...
   Pomohl ti příspěvěk? Návrat  
    
Zobrazit informace o autorovi Osobní garáž Odeslat soukromou zprávu
Příspěvky: 355 H+ body: 0 2007 Accord Tourer  
Hondik je teď offline  Hondik
4 háčka
Členství: Žádné
0
PříspěvekZaslal: 18.10.2012 , 8:48   Citovat  

no a kontroloval jsi pojistky pod volantem?
   Pomohl ti příspěvěk? Návrat  
    
Zobrazit informace o autorovi Osobní garáž Odeslat soukromou zprávu
Příspěvky: 4806 H+ body: 5 1990 Civic  
adamp je teď offline  adamp
0
PříspěvekZaslal: 18.10.2012 , 8:56   Citovat  

Pojistky jsem kontroloval jak pod volantem v pojistkové skříni, tak i u motoru.
   Pomohl ti příspěvěk? Návrat  
    
Zobrazit informace o autorovi Osobní garáž Odeslat soukromou zprávu
Příspěvky: 91 H+ body: 0 1997 Civic VTEC  
adamp je teď offline  adamp
0
PříspěvekZaslal: 18.10.2012 , 18:58   Citovat  

Tak jsem to proměřil a do konektoru napájejícího větrák nejde žádný proud. Pro jistotu jsem ještě propípal všechny pojistky jak pod volantem a u motoru a jsou v pořádku. Poradíte prosím co bych měl zkontrolovat dále?
   Pomohl ti příspěvěk? Návrat  
    
Zobrazit informace o autorovi Osobní garáž Odeslat soukromou zprávu
Příspěvky: 91 H+ body: 0 1997 Civic VTEC  
adamp je teď offline  adamp
0
PříspěvekZaslal: 18.10.2012 , 19:22   Citovat  

Ty odpory jsem ani nevytahoval a neměřil, protože stejně do toho kabelu, který je k nim připojený neteče žádný proud.
   Pomohl ti příspěvěk? Návrat  
    
Zobrazit informace o autorovi Osobní garáž Odeslat soukromou zprávu
Příspěvky: 91 H+ body: 0 1997 Civic VTEC  
Gavly je teď offline  Gavly
1 háčko
Členství: Žádné
0
PříspěvekZaslal: 18.10.2012 , 20:16   Citovat  

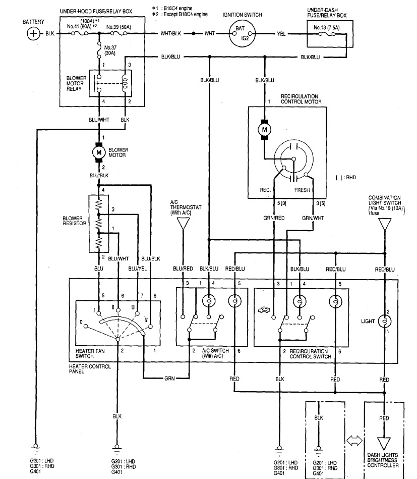
zkus to projít podle schématu.
spíš bych zkoušel zkontrolovat uzemnění, které jde jak přes přepínač tak i přes odpory.
Ještě nezapomen zkotrolovat to relé co je v pojistkové skříni.


1.jpg

Zobrazení obrázku v plné velikosti.
1.jpg, 169.43 kB
   Pomohl ti příspěvěk? Návrat  
    
Zobrazit informace o autorovi Osobní garáž Odeslat soukromou zprávu
Příspěvky: 355 H+ body: 0 2007 Accord Tourer  
adamp je teď offline  adamp
0
PříspěvekZaslal: 18.10.2012 , 20:35   Citovat  

Zkusil jsem oba vodiče proměřit proti kostře a nic tam není. Takže budu muset asi zřejmě rozebrat středový panel, abych se dostal k přepínači a ke kabeláži.
Prosimtě, to relé myslíš to co je v tý pojistkový skříňce u motoru, jak tam jsou takový ty tři velký?
   Pomohl ti příspěvěk? Návrat  
    
Zobrazit informace o autorovi Osobní garáž Odeslat soukromou zprávu
Příspěvky: 91 H+ body: 0 1997 Civic VTEC  
Gavly je teď offline  Gavly
1 háčko
Členství: Žádné
0
PříspěvekZaslal: 18.10.2012 , 21:47   Citovat  

adamp napsal:
Zkusil jsem oba vodiče proměřit proti kostře a nic tam není. Takže budu muset asi zřejmě rozebrat středový panel, abych se dostal k přepínači a ke kabeláži.
Prosimtě, to relé myslíš to co je v tý pojistkový skříňce u motoru, jak tam jsou takový ty tři velký?

Pravda, to relé by mělo být u motoru.
Kostru bys měl najít i na kebalu co jde k těm odporům, pokud tam nebude tak už to je chyba, ale pokud tam bude tak jdi dál k přepínači.
   Pomohl ti příspěvěk? Návrat  
    
Zobrazit informace o autorovi Osobní garáž Odeslat soukromou zprávu
Příspěvky: 355 H+ body: 0 2007 Accord Tourer  
adamp je teď offline  adamp
0
PříspěvekZaslal: 22.10.2012 , 19:45   Citovat  

Tak jsem proměřil relé a myslelsi že je v pořádku, načež jsem rozdělal celý středový panel, proměřil a zjisitil, že jsou všechny dráty v pořádku, proto jsem se vrátil zpět k relé a proměřil ho znovu a ejhle ono bylo špatné to mi hlava nebere . Vyměnil jsem ho a větrák opět znovu fičí. Děkuji všem za pomoc a rady. Honda
   Pomohl ti příspěvěk? Návrat  
    
Zobrazit informace o autorovi Osobní garáž Odeslat soukromou zprávu
Příspěvky: 91 H+ body: 0 1997 Civic VTEC  

  Obsah fóra Honda-club.cz   
Kam zapojit konektor
Fórum: Elektroinstalace
0
Pomohlo ti toto téma?   
Zobrazit příspěvky z předchozích:
 Řadit příspěvky dle: 
Zaslat odpověď



 Časy uváděny v GMT + 1 hodina  
    
Nemůžete odesílat nové téma do tohoto fóra.
Nemůžete odpovídat na témata v tomto fóru.
Nemůžete upravovat své příspěvky v tomto fóru.
Nemůžete mazat své příspěvky v tomto fóru.
Nemůžete hlasovat v tomto fóru.
Můžete k příspěvkům připojovat soubory
Můžete stahovat a prohlížet přiložené soubory
Nemůžete moderovat Vaše témata v tomto fóru.



Board Security

(104575 útoků)
::  www.honda-club.cz  :: Témata RSS TOPlist

[ Čas: 0.1856s ][ Dotazy: 139 (0.0294s) ][ GZIP on - Debug on ]